QR Code
03-20558260
Αντώνης Παπαϊωάννου, Νικόλαος Χαραλαμπάκης

Ηλεκτρολογικό Εργαστήριο Γ' τάξη Τεχνικού Λυκείου
[1979]

Σχολικό εγχειρίδιο Ηλεκτρολογίας της Γ' Τεχνικού Λυκείων που περιέχει ασκήσεις μέτρησης συνεχούς και εναλλασσόμενου ρεύματος και εσωτερικών ηλεκτρικών εγκαταστάσεων.


TopΠΕΔΙΟ ΑΝΑΓΝΩΡΙΣΗΣ

Κωδικός αναγνώρισης: 03-20558260

Τίτλος: Ηλεκτρολογικό Εργαστήριο Γ' τάξη Τεχνικού Λυκείου

Συγγραφέας: Αντώνης Παπαϊωάννου, Νικόλαος Χαραλαμπάκης

Μέγεθος και υπόστρωμα: Σχολικό εγχειρίδιο, μαλακό εξώφυλλο, 198 σελίδες. Εικόνες, σκίτσα ασπρόμαυρα.

TopΠΕΔΙΟ ΠΕΡΙΕΧΟΜΕΝΟΥ

Βαθμίδα εκπαίδευσης: Δευτεροβάθμια

Τάξη: Γ' Τεχνικού Λυκείου

Μάθημα: Ηλεκτρολογία

Γλώσσα: Δημοτική

Παρουσίαση περιεχομένου: Σχολικό εγχειρίδιο Ηλεκτρολογίας της Γ' Τεχνικού Λυκείων που περιέχει ασκήσεις μέτρησης συνεχούς και εναλλασσόμενου ρεύματος και εσωτερικών ηλεκτρικών εγκαταστάσεων.

TopΠΕΔΙΟ ΠΛΗΡΟΦΟΡΙΩΝ ΕΚΔΟΣΗΣ

Εκδότης: Ίδρυμα Ευγενίδου

Έτος έκδοσης: 1979

Τόπος έκδοσης: Αθήνα

TopΠΕΔΙΟ ΠΑΡΑΤΗΡΗΣΕΩΝ

Εντοπισμός πρωτοτύπου: Βιβλιοθήκη της Βουλής των Ελλήνων

Κωδικός βιβλιοθήκης: 20558260

TopΕΥΡΕΤΗΡΙΟ ΘΕΜΑΤΙΚΩΝ ΟΡΩΝ

Σχετιζόμενα πρόσωπα:

Σχετιζόμενοι όροι:


210 εγγραφές [101 - 120]
Σελίδα #091
Σελίδα #092
Σελίδα #093
Σελίδα #094
Σελίδα #095
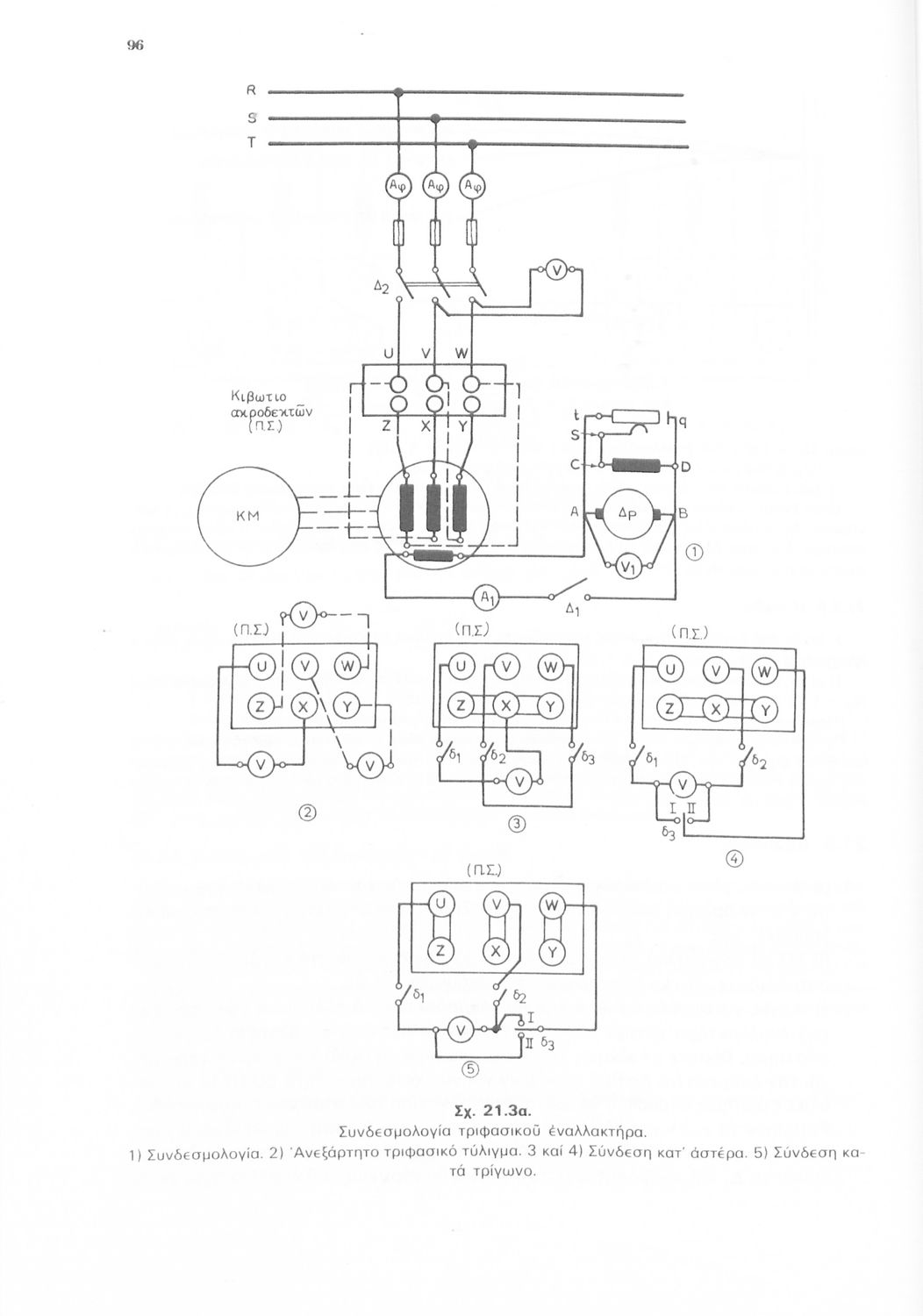
Σελίδα #096
Σελίδα #097
Σελίδα #098
Σελίδα #099
Σελίδα #100
Σελίδα #101
Σελίδα #102
Σελίδα #103
Σελίδα #104
Σελίδα #105
Σελίδα #106
Σελίδα #107
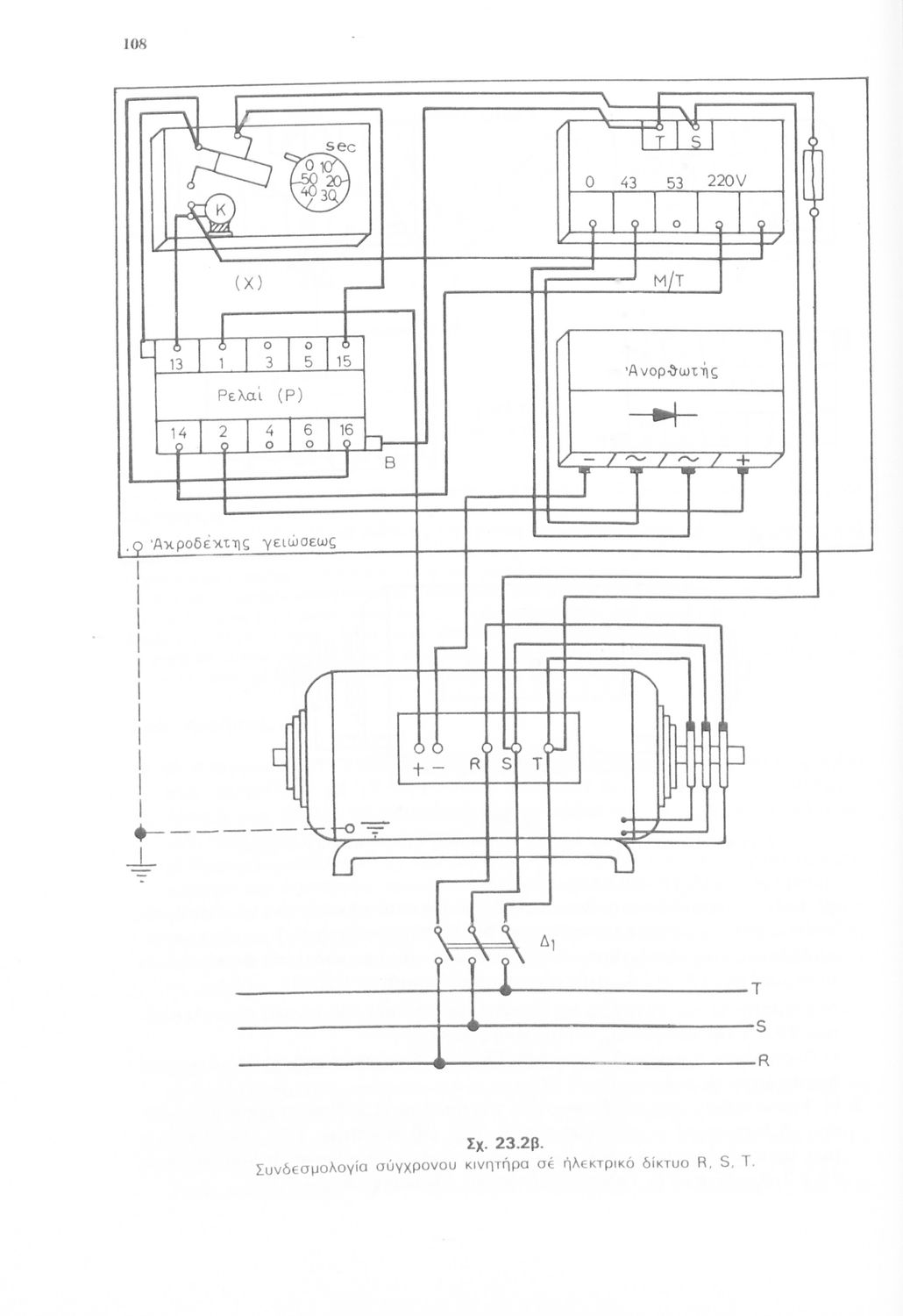
Σελίδα #108
Σελίδα #109
Σελίδα #110
Σελίδα #111
Σελίδα #112
Σελίδα #113
Σελίδα #114
[Σχολικό Εγχειρίδιο]
Σ. Κοντοράβδης
Τάξη:  Γ' Τεχνικού Λυκείου
Σχολικό εγχειρίδιο Ηλεκτρολογικού ΣχεδίουΓ' Τεχνικού Λυκείου που περιέχει υποδειγματικά σχέδια ηλεκτρικών εφαρμογών.
[Σχολικό Εγχειρίδιο]
Σ. Κοντοράβδης
Τάξη:  Α' Τεχνικού και Επαγγελματικού Λυκείου
Μάθημα:  Ηλεκτρολογία
Σχολικό εγχειρίδιο Μηχανικής Α' Τεχνικού και Επαγγελματικού Λυκείου που αποσκοπεί στην παροχή τεχνικών γνώσεων στη χρήση των οργάνων και της συνδεσμολογίας κυκλωμάτων καθώς και στη δημιουργία τεχνικής ...
[Σχολικό Εγχειρίδιο]
Χρυσ. Καβουνίδης
Τάξη:  Γ' Τεχνικού Λυκείου
Σχολικό εγχειρίδιο Ηλεκτρολογικού ΣχεδίουΓ' Τεχνικού Λυκείου που περιέχει υποδειγματικά σχέδια ηλεκτρικών εφαρμογών.
[Μαθητικό Βοήθημα]
Ανδρέας Βασιλόπουλος
Τάξη:  Β' Μέσων Τεχνικών - Επαγγελματικών Σχολών
Μάθημα:  Χημεία
Σχολικό εγχειρίδιο Χημείας Β΄ Μέσων Τεχνικών και Επαγγελματικών Σχολών που αναφέρεται στα είδη, δομή και λειτουργία των εργαστηρίων Χημείας τα οποία διαχωρίζει σε αναλυτικά, χημικά και ερευνητικά.
[Σχολικό Εγχειρίδιο]
Χρυσ. Καβουνίδης
Τάξη:  Β' Τεχνικού Λυκείου
Σχολικό εγχειρίδιο Ηλεκτρολογικού Σχεδίου Β' Τεχνικού Λυκείου που αποτελεί εισαγωγή στο τεχνικό και ηλεκτρολογικό σχέδιο και παρουσιάζει τη σύνθεση και διάταξη των διαφόρων ηλεκτρικών κυκλωμάτων.
[Μαθητικό Βοήθημα]
Χρήστος Ε. Παπακίτσος
Τάξη:  Γ' Μέσων Τεχνικών - Επαγγελματικών Σχολών
Μάθημα:  Ηλεκτρονική
Μαθητικό βοήθημα της Γ ' τάξης Μέσων Τεχνικών και Επαγγελματικών Σχολών το οποίο αναφέρεται στις βασικές φυσικές αρχές της τηλεοπτικής τεχνικής. Στο βιβλίο περιγράφονται τα βασικά κυκλώματα και ποικίλες άλλες ...
[Σχολικό Εγχειρίδιο]
Γεώργιος Ι. Γαλιώτης, Απόστολος Π. Ατματζίδης
Τάξη:  Γ' Μέσων Τεχνικών - Επαγγελματικών Σχολών
Μάθημα:  Πληροφορική
Σχολικό εγχειρίδιο Επιστήμης Υπολογιστών Γ΄ Μέσων Τεχνικών και Επαγγελματικών Σχολών που περιλαμβάνει εισαγωγή στη δομή και λειτουργία των ψηφιακών και αναλογικών ηλεκτρονικών υπολογιστών.
[Σχολικό Εγχειρίδιο]
Π. Γ. Πετρόπουλος
Τάξη:  Γ' Τεχνικού Λυκείου
Σχολικό εγχειρίδιο Μηχανικής Γ' Τεχνικού Λυκείου. Παρουσιάζει την κατεργασία κοπής μετάλλου και των εργαλειομηχανών κοπής. Επίσης αναφέρεται στις μηχανουργικές μετρήσεις και τα μηχανουργικά υλικά, την οργάνωση
[Σχολικό Εγχειρίδιο]
Σταμάτης Ν. Παλαιοκρασσάς
Τάξη:  Γ' Μέσων Τεχνικών - Επαγγελματικών Σχολών
Μάθημα:  Ηλεκτρονική
Σχολικό εγχειρίδιο για τους μαθητές της Γ' τάξης των Μέσων Τεχνικών Επαγγελματικών Σχολών που παρουσιάζει τους βιομηχανικούς ηλεκτρονικούς αυτοματισμούς δίνοντας έμφαση στην περιγραφή των βασικών αρχών ...
[Σχολικό Εγχειρίδιο]
Χαράλαμπος Κανελλόπουλος
Τάξη:  Γ' Τεχνικού Λυκείου
Μάθημα:  Ηλεκτρονική
Σχολικό εγχειρίδιο Ηλεκτρονικής Γ' Τεχνικού Λυκείου που παρουσιάζει τα ηλεκτρονικά κυκλώματα και τη θεωρία τους δίνοντας ιδιαίτερη έμφαση στα κυκλώματα που βρίσκουν πρακτικές εφαρμογές